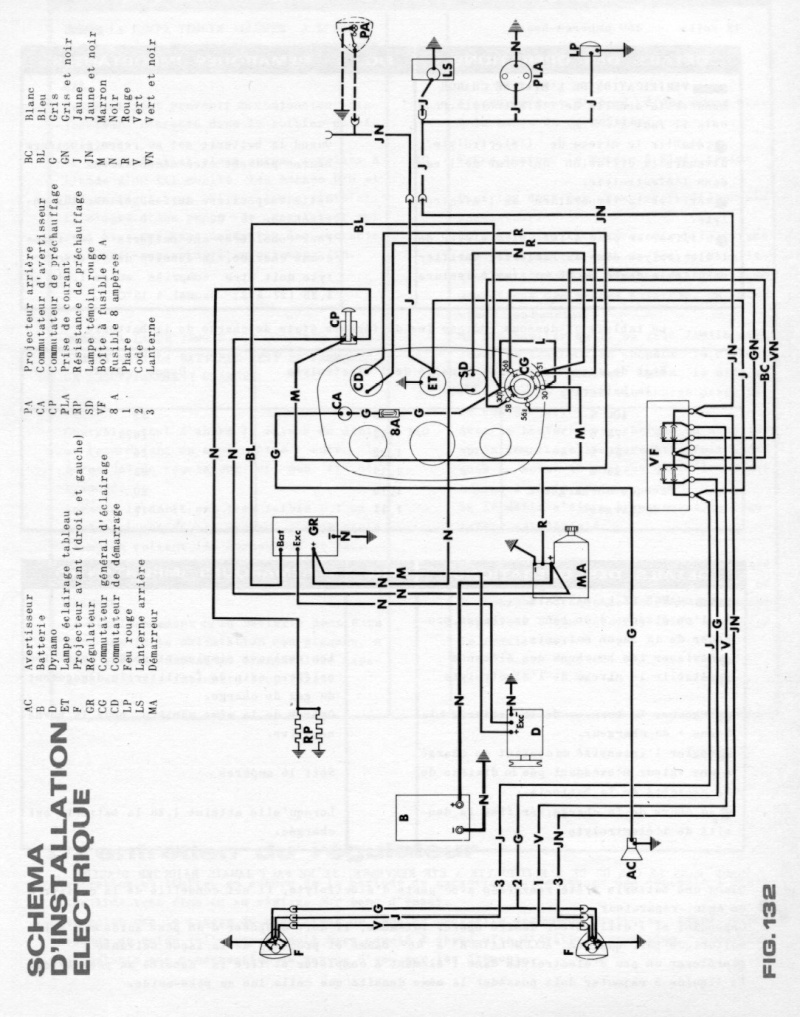
Schema electrique tracteur fiat 640 Je veux trouver le matériel nécessaire pour mes travaux electrique pas cher ICI Schema electrique tracteur fiat 640 Source google image: https://i.servimg.com/u/f37/15/27/07/34/som71510.jpg