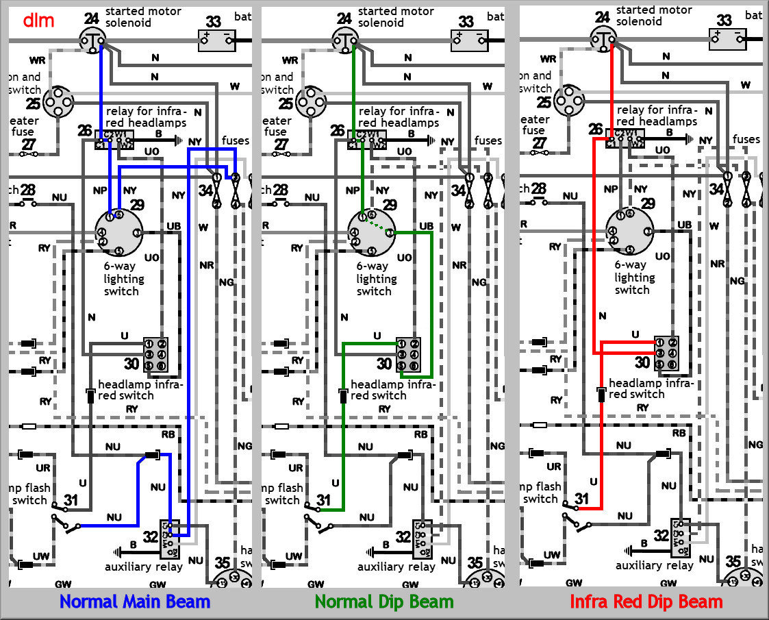
Schema electrique range rover Je veux trouver le matériel nécessaire pour mes travaux electrique pas cher ICI Schema electrique range rover Source google image: http://www.land-rover-lightweight.co.uk/Images/Electrical/Head%20Lamp%20Diagram.jpg